LED⼿电筒改锂电


老小孩
原创
发布时间: 2025-06-14 15:44:56 | 阅读数 0收藏数 0评论数 0
封面
公司收拾库房发现⼀个LED充电⼿电筒,已经不亮了,可是外观还很好,所以就打算把它修⼀下,顺便改 成锂电的。

准备工作:

材料:

  1. ⼀节14500锂电池
  2. DC充电插头线(另⼀端断线头)
1

拆外壳

⽤⼀字螺丝⼑沿着缝隙把外壳撬开,这个灯的外壳做⼯还是不错的,只有⼀个螺丝固定,其余全是卡扣。

2

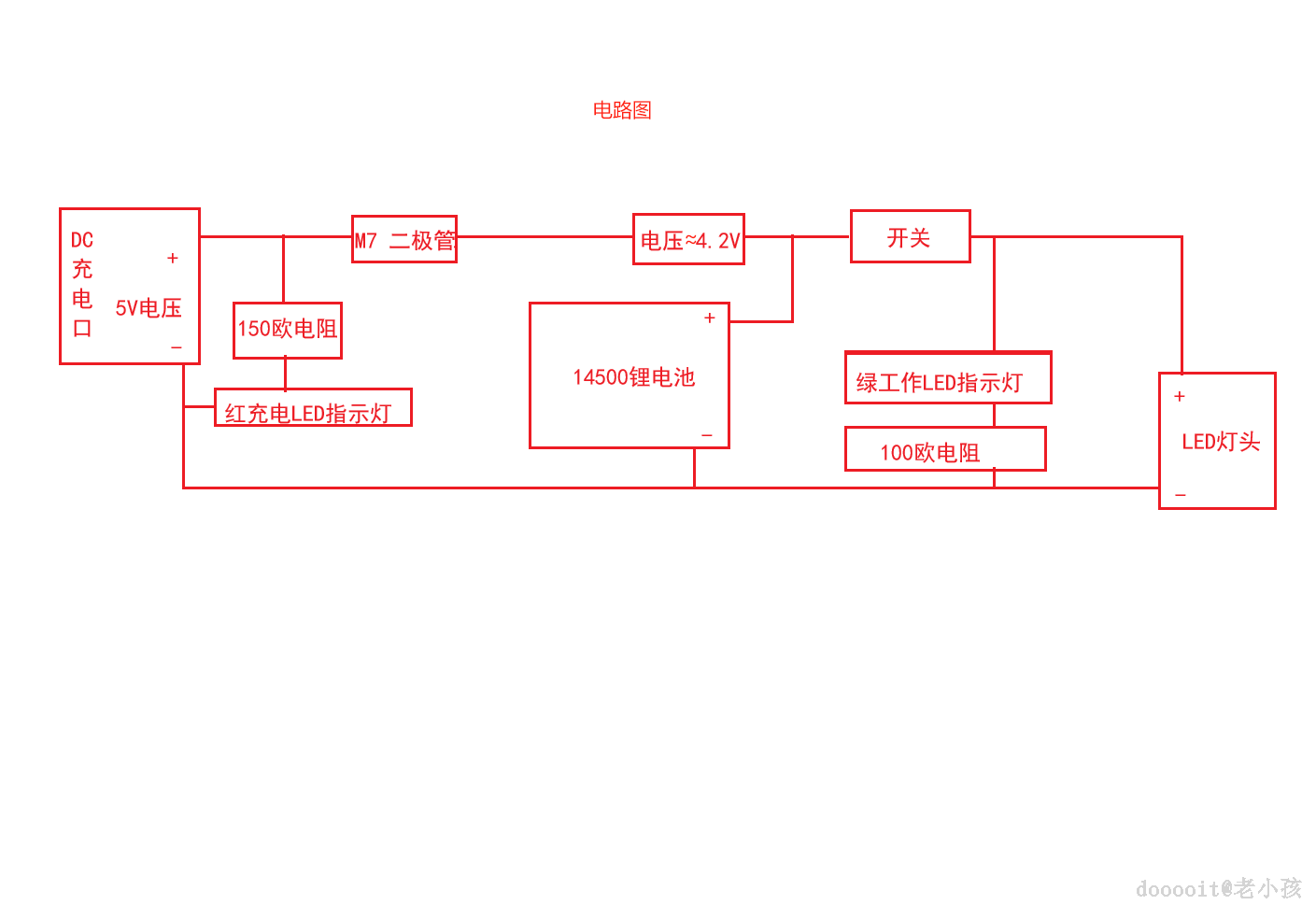
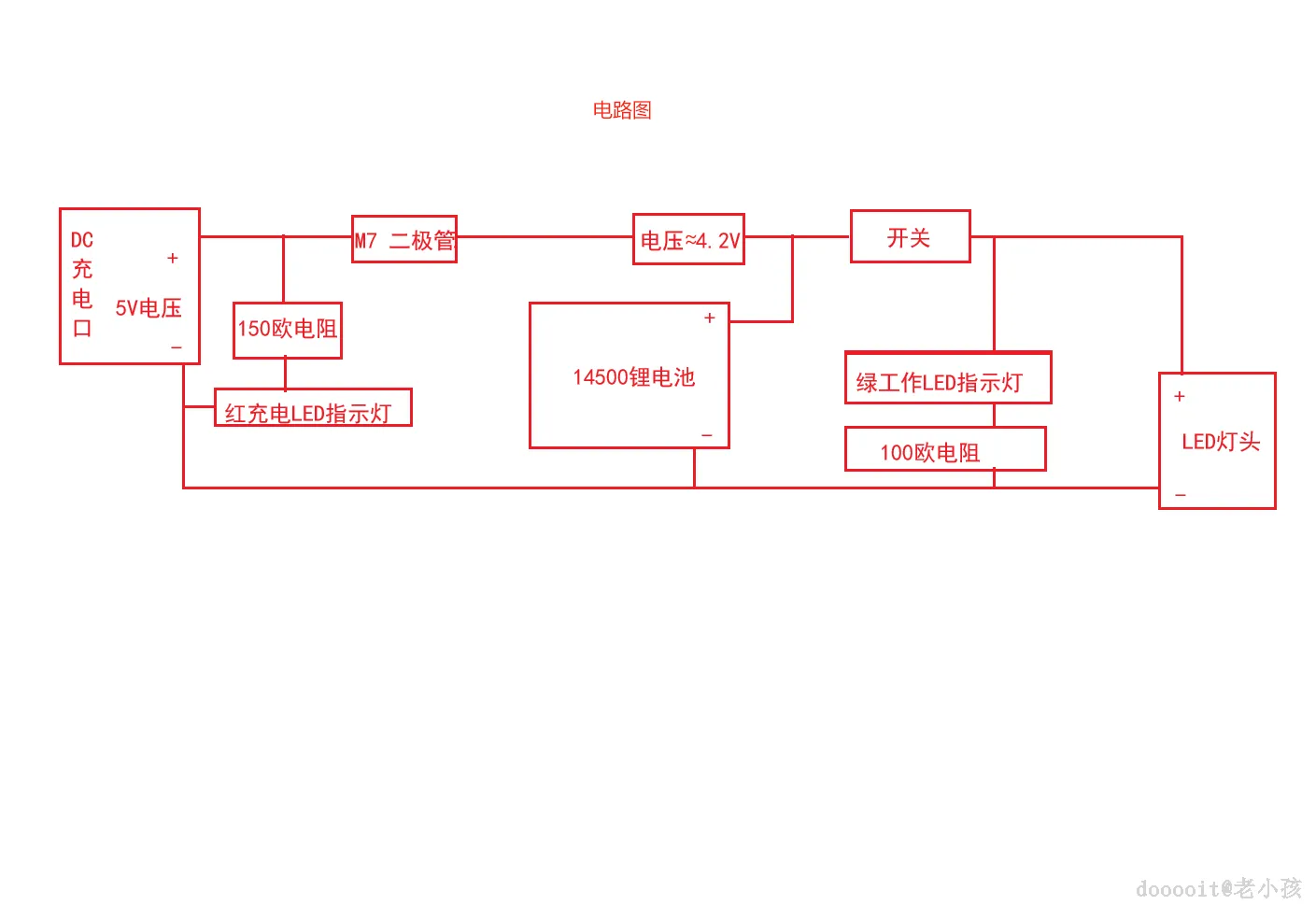
改造电路

拆掉AC插头部分,拆掉原先的电瓶模块,换上14500锂电电池。(用烙铁焊接)

3

测试

工作状态下蓝色LED指示灯亮起,充电状态下红色指示灯亮起,一切正常。

4

装外壳

按照拆的顺序再装回外壳。

阅读记录0
点赞0
收藏0
禁止 本文未经作者允许授权,禁止转载
猜你喜欢
评论/提问(已发布 0 条)
评论 评论
收藏 收藏
分享 分享
pdf下载 下载
pdf下载 举报